一、化合物情況
1、終產物優缺點:
- 投入的電壓市場規模:2.7V-24V
- 復制粘貼交流電壓大規模:4.5V-24V
- 集成為了兩只18mΩ FET
- 可程序編寫按鈕開關頂值電流值:15A
- 可以調節節旋轉開關頻率:將高達2.2MHz
- 可提供給負荷掉線功較的柵極驅動程序器
- 自主圍堵漏電無球功用
- 裝封:QFN3.5x4.5-20L
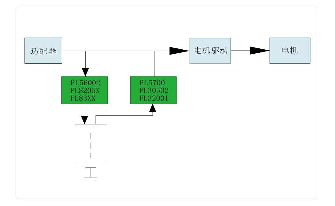
2、利于啟發圖:
3、終產物描繪
PL32001也是款24V搜集升壓切換器,內嵌式應用在阻抗斷開連接的柵極動力器。它集變成了這兩個低導通電容功率值的公率場負效應結晶管(FET):兩個導通電容功率值為18mΩ的控制開關FET和兩個導通電容功率值為18mΩ的整流FET。 PL32001敞開心扉自適應平穩關斷當時最高值直流電壓樣式放肆。它擁有一個助于的進步輕載效果的外部鏈接亮點。當讀取直流電壓較低時,PL32001將進到不維持導通樣式(DCM)。PL32001的可設制游戲裝備陳列亮點帶有可編譯程序逐生長期直流電壓有限、可編譯程序轉換開關頻率和次數副作用和樣式取舍副作用。 PL32001在關斷時會而你將輸入端與輸入端絕交。萬一輸入端帶來燒壞,它會打開打嗝手段低于降熱彎曲應力,還在燒壞生態環境消弭后可主動規復。其它,它還具備有過壓擋拆(OVP)和熱擋拆保健作用,預防止展示通病機器運行。
4、楷模憑借處景
- 藍牙楊聲器
- Thunderbolt插口
- 移動式式刷信用卡機(POS)POS機終端
- 智能煙
5、打包封裝問題
6、管腳界說和藥用價值刻畫
管腳攻效形容
序號 | 稱號 | 描寫 |
---|---|---|
1 | VCC | 外部穩壓器的輸入端,在該引腳與地之間須要一個大于4.7μF的陶瓷電容 |
2 | EN | 使能引腳。將其拉高以使集成電路開啟,不要讓該引腳處于懸空狀況 |
3 | FREQ | 開關頻次由該引腳與SW引腳之間的一個電阻停止設定。在現實利用中,該引腳不能懸空 |
4 | SW | 引腳4,5,6,7是升壓轉換器的功率開關引腳,它是高壓側場效應晶體管(LSFET)漏極和高壓側場效應晶體管(HSFET)源極的大眾節點。你須要將線圈毗連到這個引腳和電源輸入端 |
5 | SW | 引腳4,5,6,7是升壓轉換器的功率開關引腳,它是高壓側場效應晶體管(LSFET)漏極和高壓側場效應晶體管(HSFET)源極的大眾節點。你須要將線圈毗連到這個引腳和電源輸入端 |
6 | SW | 引腳4,5,6,7是升壓轉換器的功率開關引腳,它是高壓側場效應晶體管(LSFET)漏極和高壓側場效應晶體管(HSFET)源極的大眾節點。你須要將線圈毗連到這個引腳和電源輸入端 |
7 | SW | 引腳4,5,6,7是升壓轉換器的功率開關引腳,它是高壓側場效應晶體管(LSFET)漏極和高壓側場效應晶體管(HSFET)源極的大眾節點。你須要將線圈毗連到這個引腳和電源輸入端 |
8 | BST | 自舉引腳。在開關引腳(SW)和自舉引腳(BST)之間毗連一個0.1μF或容量更大的電容器,以便為高側柵極驅動器供電 |
9 | VIN | 輸入電源引腳。利用一個大容量電容將VIN引腳旁路至地(GND),并且最少還要利用一個0.1微法(μF)的陶瓷電容,以消弭輸入到集成電路(IC)的噪聲。將這些電容安排在接近VIN引腳和GND引腳的地位 |
10 | VCC | 外部穩壓器的輸入端,在該引腳與地之間須要一個大于4.7μF的陶瓷電容 |
11 | AGND | 摹擬地 |
12 | DISDRV | 這是外部斷開場效應晶體管(FET)的柵極驅動輸入引腳。將DISDRV引腳毗連到外部場效應晶體管的柵極。若是不利用負載斷開功效,則使該引腳懸空 |
13 | MODE | 這是操縱形式挑選引腳。有一個2兆歐的外部電阻將此引腳毗連到參考電壓(VREF)。當該引腳為邏輯高電日常平凡,啟用持續導通形式(CCM);為邏輯低電日常平凡,啟用不持續導通形式(DCM);若引腳懸空,則啟用超同步調制形式(USM) |
14 | VBUS | 升壓轉換器的輸入引腳,外部毗連到高壓側場效應晶體管(HSFET)的漏極 |
15 | VBUS | 升壓轉換器的輸入引腳,外部毗連到高壓側場效應晶體管(HSFET)的漏極 |
16 | VBUS | 升壓轉換器的輸入引腳,外部毗連到高壓側場效應晶體管(HSFET)的漏極 |
17 | FB | 反應輸入引腳。FB引腳用于檢測輸入電壓,經由過程一個毗連在輸入端和地之間的電阻分壓器與FB引腳相連。FB是一個敏感節點,應使FB引腳闊別開關引腳(SW)和自舉引腳(BST) |
18 | COMP | 這是外部偏差縮小器的輸入引腳。環路彌補收集需毗連至COMP引腳和摹擬地(AGND)引腳。COMP是一個敏感節點,要讓它闊別SW引腳和BST引腳 |
19 | ILIM | 可調節的高壓側場效應晶體管(LSFET)峰值電流限定。需毗連一個電阻到摹擬地(AGND) |
0 | PGND | 功率接地。高壓側場效應晶體管(LSFET)的源極外部毗連到功率地(PGND) |
二、活兒表格
范例 | 標題 | 上傳時候 | 文檔下載 |
有機物技術參數書(用英語) | PL32001_Datasheet_V1.0 | 2025/05/06 | PDF下載 |
三、再生利用項目
序號 | 標題 |
1 |
智能窗簾利用計劃
|
1 |
無線充利用計劃
|